Отопление и водоснабжение загородного дома, стр. 48
Приложение 9
Водопровод в загородном доме
Невозможно представить себе жизнь без водопровода. Загородный дом не всегда можно подключить к централизованной системе водоснабжения. Но если на участке имеется колодец, то проблем с подачей воды, хотя бы для хозяйственных нужд, не будет. Надо только использовать электронасос. Конечно же, это еще не все. Домашняя система водоснабжения должна включать в себя и накопительную емкость, и элементы автоматического управления насосом, и расходную сеть. Эту задачу можно решить самыми разными способами. О некоторых из них мы расскажем в этом приложении.
Водонапорная ванна
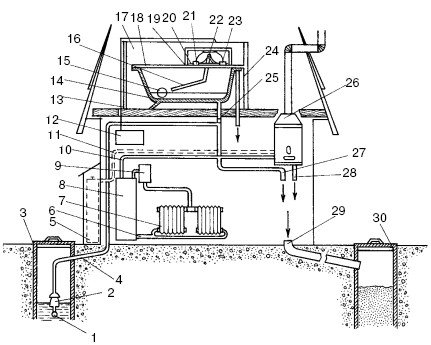
На рис. 111 дана традиционная схема с верхней напорной емкостью. Ее лучше всего установить на чердаке загородного дома.

Рис. 111. Схема оборудования загородного дома автономным водопроводом: 1 – водозаборник с фильтром; 2 – электронасос; 3 – колодец; 4 – подающая труба; 5 – газовый баллон; 6 – обратная труба системы водяного отопления; 7 – радиатор; 8 – газовая водогрейная колонка; 9 – расширительный бачок; 10 – подпитывающая труба; 11 – газовая труба; 12 – блок управления насосом; 13 – ящик; 14 – напорная емкость (ванна); 15 – поплавок; 16 – рычаг; 17 – теплоизоляционный материал; 18 – верхняя крышка; 19 – отделение элементов управления; 20 – управляющая тяга с флажком; 21 – датчик верхнего уровня; 22 – ось качания рычага; 23 – датчик нижнего уровня; 24 – переливная труба; 25 – электромагнитный клапан; 26 – газовая колонка; 27 – к потребителям холодной воды; 28 -к потребителям горячей воды; 29 – канализационная труба; 30 – сливной колодец
Сначала следует подобрать емкость объемом 200 л, желательно, чтобы она была изготовлена из нержавеющей стали или дюралюминия. Если это будет обыкновенная бочка, то ее внутренние стенки необходимо защитить от коррозии, покрыв водостойкой краской. В данном случае в качестве напорного бака используется обычная эмалированная ванна. Ее минусом является значительный вес, но к плюсам можно отнести то, что она не ржавеет, имеет хороший объем, а ее выходное и переливное отверстия прекрасно подходят для подсоединения к водопроводной системе.
Для того чтобы можно было пользоваться этой системой круглый год, напорную емкость обязательно нужно теплоизолировать. Самым простым, дешевым и доступным способом является следующий. Ванну необходимо поставить в деревянный ящик, намного больший по объему. Затем в промежутки между стенками ящика и ванны засыпать опилки, шлак, керамзит и пр. Сверху ящик закрывается деревянной крышкой, на которой монтируется короб с элементами автоматического управления – датчиками уровня.
Для того чтобы в ванне поддерживался постоянный уровень воды, надо снабдить ее регулирующим поплавковым устройством. Конструкция данного устройства может быть самой различной, все зависит от используемых переключателей. Бесконтактные переключатели – самые надежные, поэтому их использовали в этой системе. На деревянной крышке установлены кронштейны, на которых с помощью шарниров укреплен рычаг с поплавком на нижнем конце. При изменении уровня воды в ванне рычаг верхним своим плечом перемещает управляющие тяги с алюминиевыми флажками (отрезками фольги). Расположение датчиков и размеры рычагов выбраны так, чтобы они срабатывали при минимальном и максимальном уровнях воды в ванне.
Имея такую систему водопровода, стоит смонтировать и систему канализации. Для этой цели во дворе в 10—15 м от дома следует выкопать яму глубиной 1,5—2 м, забетонировать ее или облицевать стенки кирпичом. Оптимальным вариантом будет использование отрезка стальной или бетонной трубы диаметром 700—1000 мм. Канализационные трубы для отвода использованной воды должны быть диаметром не менее 100 мм. Их укладывают в грунт на глубину не менее 600—700 мм с небольшим уклоном в сторону сливного колодца.
Установив в доме газовую водогрейную колонку типа АГВ-80 или АГВ-120 и используя газовый баллон, можно круглосуточно иметь горячую воду. В этом случае нужно будет дополнительно установить электромагнитный клапан, перекрывающий расходную трубу из напорного бака. Это нужно для того, чтобы вода к колонке поступала непосредственно от насоса. При этом ее напор выше, чем при подаче из напорной емкости, и клапан газового регулятора будет надежно работать.
Под давлением воздуха
Предыдущий вариант устройства водоснабжения все-таки довольно сложен. Во-первых, напорную емкость нужно устанавливать на значительную высоту. Во-вторых, ванне требуется теплоизоляция.
Данная система водоснабжения намного проще. Следует взять бак из нержавеющей стали емкостью около 60 л. В днище этого бака должно быть выходное отверстие, а сверху он плотно закрывается крышкой из текстолита.
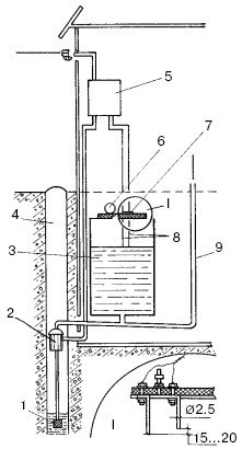
В колодце установлен насос, подающий воду от заборника с обратным клапаном в расходную систему и параллельно – в бак (рис. 112).

Рис. 112. Водопровод с пневмонапором: 1 – водоприемник с обратным клапаном; 2 – электронасос; 3 – напорный бак; 4 – колодец; 5 – блок управления; 6 – манометр; 7 – вентиль; 8 – датчики уровня; 9 – расходная труба
Поскольку бак плотно закрыт крышкой, воздух над поверхностью воды постепенно сжимается и, становясь своего рода пружиной, выталкивает воду из бака с нужным напором. Такая система дает возможность устанавливать напорную емкость в подполье, где и зимой не бывает минусовой температуры, а значит, нет необходимости теплоизолировать бак.
В данной системе водоснабжения имеется тиристорное устройство, предназначенное для управления работой электронасоса и автоматически поддерживающее постоянный уровень воды. В качестве датчиков используются простейшие электроды из медной проволоки диаметром 2,5 мм, которые крепятся с помощью болтов к крышке бака. Они смонтированы таким образом, чтобы расстояние между их концами составляло 15—20 мм, а верхний из них находился на уровне, при котором воздух в баке оказывается сжатым до 1—1,5 атм.
Принцип действия системы такой. В случае, когда уровень воды в баке достигает верхнего, более короткого, электрода, тиристор открывается, размыкает контакты, через которые к насосу подается напряжение (рис. 113). Одновременно с этим пара разомкнутых контактов соединяет между собой электроды датчика. По мере расходования уровень воды опускается. Когда он опустится ниже обоих электродов, электрическая цепь «электроды – вода – стенка бака – масса» разомкнется, тиристор закроется и реле отпустит якорь. Насос опять включится в сеть и станет работать.

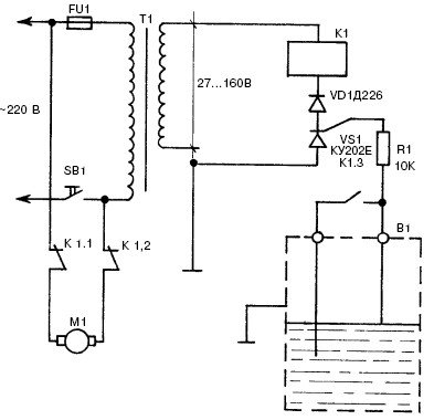
Рис. 113. Схема блока управления
Самым главным условием, при соблюдении которого система будет работать безотказно, является полная герметичность напорного бака и обратного клапана водозаборника. В связи с этим крышка бака крепится с помощью болтов с резиновой прокладкой. Отверстия под болты электродов должны быть выполнены с минимальным зазором и при сборке обязательно уплотнены резиновыми шайбами.
Если вдруг из бака произойдет утечка сжатого воздуха, то давление, обуславливающее напор, можно восстановить, подкачав воздух насосом. Для этой цели в крышке бака должен быть вмонтирован золотник от велосипедной или мотоциклетной камеры.