Отопление и водоснабжение загородного дома, стр. 39
Выбор подходящей установки для очистки воды довольно сложен. Конечный результат ее работы во многом зависит от правильности способа очистки, а для этого нужно учитывать следующие факторы:
• состав воды с учетом типичных сезонных колебаний, а также наличие в ней вредных примесей;
• технологические характеристики очистных установок, их надежность и бактериологическая устойчивость к воздействию тех или иных вредных факторов, присутствующих в воде;
• количество и состав отходов, получаемых при очистке воды, и методы их утилизации;
• себестоимость очистки воды и всех процессов, с этим связанных;
• ремонтноспособность установки и возможность приобретения комплектующих деталей и очищающих материалов.
При всем многообразии очистных установок выбирать следует все же отечественные, потому что они наиболее соответствуют реальным условиям. К основным проблемам, касающимся очистки воды, относятся:
• удаление нерастворенных частиц, взвесей и коллоидных веществ (для этого используют механические фильтры);
• удаление привкуса железа с помощью специальных фильтров для обезжелезивания;
• умягчение воды;
• неприятный запах, привкус и цвет (удаляют с помощью угольных фильтров);
• бактериологическая загрязненность (устраняют с помощью ультрафиолетовых стерилизаторов, озонаторов или мембранных фильтров).
Для экономии средств и реагентов очистку воды необходимо выполнять в два этапа:
– очистка хозяйственной воды;
– очистка питьевой воды.
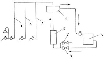
Это связано с тем, что нормативы для хозяйственной воды, используемой в быту, несколько снижены, поэтому ее очистка будет стоить дешевле. Потребность в питьевой воде не такая большая, поэтому для ее очистки можно применять более дорогие средства. Типовая схема водоочистки в индивидуальном доме показана на рис. 90.

Рис. 90. Типовая схема водоочистки в индивидуальном доме: 1 – подача воды от водопровода; 2 – подача воды от погружного насоса; 3 – насос; 4 – пневмобак; 5 – осадочный фильтр; 6 – фильтр обезжелезивания; 7 – умягчитель воды; 8 – бак солерастворителя; 9 – угольный фильтр; 10 – стерилизатор ультрафиолетовый; 11 – бойлер; 12 – подача горячей очищенной воды; 13 – подача холодной очищенной воды
Глава 6
Системы горячего водоснабжения
Водогрейное оборудование
Проблему горячего водоснабжения владельцы индивидуальных домов решают с помощью различного водогрейного оборудования, монтируя его в системе водоснабжения. К такого рода оборудованию относятся двухконтурные котлы отопительных систем, газовые колонки, электрические нагреватели прямоточного и накопительного действия.
Многие, конечно, хотели бы совместить отопительную систему с системой горячего водоснабжения, потому что сразу отпадает необходимость установки дополнительного водогрейного оборудования. Это значит, что один теплогенератор является источником тепла для обеих систем. Принципиальная схема совмещения отопления с горячим водоснабжением показана на рис. 91.

Рис. 91. Схема совмещения отопления с горячим водоснабжением: 1, 2, 3 – стояки горячего водоснабжения; 4 – воздухосборник; 5 – котел; 6 – отопительный прибор; 7 – кран подпитки; 8 – вентиль
Если забора горячей воды не происходит, то систему не подпитывают и вода уходит в отопительные приборы. При открывании водоразборных кранов вода из расширительного бака поступает в систему горячего водоснабжения, из-за этого ее уровень падает. В действие вступает система подпитки, поддерживающая постоянный уровень воды в расширительном баке. Бак становится накопителем горячей воды, поэтому его емкость должна быть достаточной. Расширительный бак должен стоять как можно выше для того, чтобы увеличить напор воды в сети горячего водоснабжения. Разборная линия горячего водоснабжения подключается к расширительному баку на уровне 100—150 мм от его дна. Это делается для того, чтобы в моменты забора воды не опустошить его полностью. Если в доме отсутствует водопровод, то расширительный бак должен быть оснащен съемной крышкой для ручного залива воды.
Но использование общего генератора для систем горячего водоснабжения и отопления связано с определенными неудобствами. Это обусловлено тем, что режимы теплопотребления в течение суток у систем отопления и горячего водоснабжения значительно различаются. Отопительная система имеет стабильное потребление тепла, а у горячего водоснабжения нагрузка распределена неравномерно: максимум потребления в утренние и вечерние часы и минимум забора днем. Пиковое потребление системы горячего водоснабжения обычно превышает отопительную нагрузку. Все это приводит к неудобствам.
Монтаж теплогенератора повышенной мощности экономически невыгоден, т. к. в период, когда забора горячей воды нет, теплогенератор будет работать с недогрузкой. Чтобы решить эту проблему, владельцы домов идут на разные ухищрения. Например, при использовании общего теплогенератора его теплопроизводительность выбирают, исходя из обеспечения только одной пиковой нагрузки горячего водоснабжения. В период максимального забора горячей воды систему отопления отключают, и генератор работает только на подогрев воды. Необходимость периодического переключения систем отопления и горячего водоснабжения приносит определенные неудобства.
При совмещении этих двух систем необходимо учитывать, что нагрев воды в теплогенераторе не должен превышать 80° С. При более высокой температуре начинается разложение карбонатовых солей и отложение накипи на стенках котла и труб. При этом возникает опасность ожогов перегретой водой.
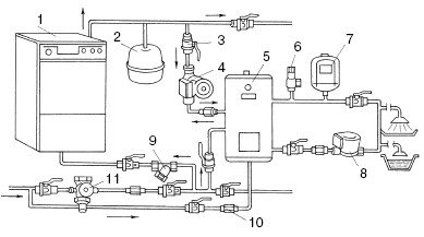
В случае, когда горячей воды нужно много и постоянно, хозяева предпочитают не покупать мощный двухконтурный котел, а создают домашнюю сеть горячего водоснабжения, подогнав ее под конкретные условия. Вариантов таких сетей множество. Самым популярным является тот, при котором используется отопительный одноконтурный котел вместе с накопительным водо-водяным теплообменником (бойлером). Принципиальная схема автономной системы горячего водоснабжения представлена на рис. 92.

Рис. 92. Принципиальная схема подключения автономной системы горячего водоснабжения для отопления и горячего водоснабжения: 1 – котел; 2 – расширительный бак; 3 – шаровый кран; 4 – циркуляционный насос; 5 – бойлер; 6 – предохранительный клапан; 7 – расширительный бак горячего водоснабжения; 8 – рециркуляционный насос; 9 – фильтр; 10 – обратный клапан; 11 – устройство автоматического заполнения системы
Конструкции и технические параметры теплообменников зависят от проектных решений. До недавнего времени применялись в основном кожухотрубные теплообменники. Но они обладали следующими недостатками:
• большие размеры;
• значительный вес;
• трудоемкость монтажа и обслуживания;
• возможность возникновения межконтурных перетечек;
• невысокие коэффициенты теплопередачи;
• малый КПД.
У новинок – пластинчатых теплообменников – таких недостатков нет. Напротив, они обладают компактными размерами, имеют высокий коэффициент теплопередачи и КПД свыше 99%.
При монтаже домашних сетей горячего водоснабжения необходимо устраивать цепи рециркуляции горячей воды. Они представляют собой трубопровод в виде петли, идущий от бойлера рядом с точками разбора горячей воды и возвращающийся обратно к бойлеру (рис. 93).

Рис. 93. Организация рециркуляции горячей воды: 1 – бойлер; 2 – петлеобразный трубопровод; 3 – вентили разбора горячей воды
Благодаря рециркуляции горячая вода постоянно перекачивается и поступает к потребителю уже через 1—2 с после открытия водоразборного крана. Без этого устройства поступления горячей воды нужно было бы ждать от 5 до 25 с, в зависимости от удаления водоразборного крана от теплообменника. Кроме долгого ожидания горячей воды, отсутствие рециркуляции приводит к неоправданно большому расходу воды, которая просто сливается в канализацию.