Лекции по схемотехнике, стр. 7
3.2.4 Элементы ТТЛ с тремя выходными состояниями —
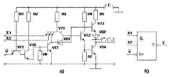
имеют дополнительный вход V — вход разрешения (рисунок 13,а). При подаче на этот вход напряжения U0 транзистор VT5 открыт и насыщен, а транзисторы VT6 и VT7 закрыты и поэтому не влияют на работу логического элемента. В зависимости от комбинации сигналов на информационных входах на выходе ЛЭ может быть сигнал с уровнем «лог. 0» или «лог. 1». При подаче на вход V напряжения с уровнем «лог. 1» транзистор VT5 закрывается, а транзисторы VT6 и VT7 открываются, напряжение на базе транзистора VT3 уменьшается до уровня UБЭ.нас+Uд, транзисторы VT2, VT3, VT4 закрываются и ЛЭ переходит в высокоимпедансное (третье) состояние, то есть отключается от нагрузки.
На рисунке 13,б показано УГО этого элемента. Значок ∇ указывает на то, что выход имеет три состояния. Значок E∇ «Разрешение третьего состояния» указывает, что сигналом
Для уменьшения помех по цепи питания в точках подключения к шинам групп ЛЭ устанавливают развязывающие керамические конденсаторы ёмкостью порядка 0,1 мкФ на один корпус. На каждой плате между цепью питания и общей шиной 1–2 электролитических конденсатора ёмкостью 4,7–10 мкФ.

Рисунок 13 Логический элемент ТТЛ И-НЕ с тремя выходными состояниями а) и его УГО б).
В таблице 7 приведены параметры некоторых серий ЛЭ ТТЛ.
Таблица 7 Параметры некоторых серий логических элементов ТТЛ
| ПАРАМЕТРЫ | СЕРИИ | ||||
|---|---|---|---|---|---|
| Универсальные | Высокого быстродействия | Микромощные | |||
| 133, 155 | К531 | КР1531 | К555 | Кр1533 | |
| Входной ток I0ВХ, мА | -1,6 | -2,0 | -0,6 | -0,36 | -0,2 |
| Входной ток I1ВХ, мА | 0,04 | 0,05 | 0,02 | 0,02 | 0,02 |
| Выходное напряжение U0ВЫХ, В | 0,4 | 0,5 | 0,5 | 0,5 | 0,4 |
| Выходное напряжение U1ВЫХ, В | 2,4 | 2,7 | 2,7 | 2,7 | 2,5 |
| Коэффициент разветвления по выходу KРАЗ | 10 | 10 | 10 | 20 | 20 |
| Коэффициент объединения по входу KОБ | 8 | 10 | — | 20 | — |
| Время задержки распространения сигнала tЗАД.ср | 19 | 4,8 | 3,8 | 20 | 20 |
| Потребляемый ток, мА: | |||||
| I0ПОТ (при U0ВЫХ) | 22 | 36 | 10,2 | 4,4 | 3 |
| I1ПОТ (при U1ВЫХ) | 8 | 16 | 2,8 | 1,6 | 0,85 |
| Допустимое напряжение помехи, В | 0,4 | 0,3 | 0,3 | 0,3 | 0,4 |
| Напряжение питания, В | 5 | 5 | 5 | 5 | 5 |
| Выходные токи, мА: | |||||
| I0ВЫХ | 16 | 20 | 20 | 8 | 4 |
| I1ВЫХ | -0,4 | -1 | -1 | -0,4 | -0,4 |
| Средняя потребляемая мощность на элемент, мВт | 10 | 19 | 4 | 2 | 1,2 |
3.3 Эмиттерно-связанная логика
Основой эмиттерно-связанной логики (ЭСЛ) является быстродействующий переключатель тока (Рисунок 14,а). Он состоит из двух транзисторов, в коллекторную цепь которых включены резисторы нагрузки RК, а в цепь эмиттеров обоих транзисторов — общий резистор Rэ, по величине значительно больший Rк. На вход одного из транзисторов подаётся входной сигнал Uвх, а на вход другого — опорное напряжение Uоп. Схема симметрична, поэтому в исходном состоянии (Uвх=Uоп) и через оба транзистора протекают одинаковые токи. Через сопротивление Rэ протекает общий ток IО.

Рисунок 14 Эмиттерно-связанная логика: а) переключатель тока;
б) упрощенная принципиальная схема
При увеличении Uвх ток через транзистор VT1 увеличивается, возрастает падение напряжения на сопротивлении Rэ, транзистор VT2 подзакрывается и ток через него уменьшается. При входном напряжении, равном уровню лог «1» (Uвх=U1), транзистор VT2 закрывается и весь ток протекает через транзистор VT1. Параметры схемы и ток I0 выбираются таким образом, чтобы транзистор VT1 в открытом состоянии работал в линейном режиме на границе области насыщения.
При уменьшении Uвх до уровня лог. «0» (Uвх=U0), наоборот, транзистор VT1 закрыт, а транзистор VT2 находится в линейном режиме на границе с областью насыщения.
В схеме ЭСЛ (Рисунок 14,б) параллельно транзистору VT1 включается ещё один или несколько транзисторов (в зависимости от коэффициента объединения по входу), которые составляют одно из плеч переключателя тока. К выходам ЛЭ для повышения нагрузочной способности подключены два эмиттерных повторителя VT4 и VT5.
При подаче на все входы или на один из них, например, первый, сигнала UВХ1=U1, транзистор VT1 открывается и через него протекает ток I0, а транзистор VT3 закрывается.
UВЫХ1 = U1 – UБЭ.нас = U0
UВЫХ2 = UПИТ – UБЭ.нас = U1
Таким образом, по первому выходу данная схема реализует логическую операцию ИЛИ-НЕ, а по второму — операцию ИЛИ. Нетрудно видеть, что пороговое напряжение UПОР=UОП, логический перепад ΔU=U1-U0=UБЭ.нас и помехоустойчивость схемы U+ПОМ=U-ПОМ=0,5UБЭ.нас.
Входные токи элемента, а следовательно, и токи нагрузки ЭСЛ малы: I0ВХ≈0, ток I1ВХ равен базовому току транзистора, работающего на границе области насыщения, а не в области насыщения. Поэтому нагрузочная способность элемента велика и коэффициент разветвления достигает 20 и более.
Поскольку логический перепад невелик, то нестабильность напряжения источника питания существенно влияет на помехоустойчивость ЭСЛ. Для повышения помехоустойчивости в схемах ЭСЛ заземляют не отрицательный полюс источника питания, а положительный. Это делается для того, чтобы большая доля напряжения помехи падала на большом сопротивлении Rэ и только малая её доля попадала на входы схемы.
При совместном использовании ЛЭ ЭСЛ и ТТЛ между ними приходится включать специальные микросхемы, которые согласуют уровни логических сигналов. Их называют преобразователями уровней (ПУ).