Трагедия подводной лодки «Комсомолец», стр. 20
РБЖ– ПЛ-82, статья 23: «Никто не имеет права самостоятельно покинуть аварийный отсек. Вывод личного состава из аварийного отсека осуществляется только по приказанию центрального поста в указанный им отсек».
Таким образом, отсутствие индивидуальных средств защиты у лейтенанта Махоты и мичмана Валявина привело к нарушению РБЖ-ПЛ-82. В дальнейшем, находясь в аппаратной выгородке, они практически выключились из борьбы за живучесть подводной лодки. Более того, центральный пост был вынужден посылать аварийную партию, чтобы вызволить их из аппаратной выгородки. Посещение лейтенантом Махотой и мичманом Валявиным 3-го отсека осталось незамеченным, что говорит о том, что рубеж обороны по кормовой переборке 3-го отсека не был организован, несмотря на приказание, отданное из главного командного пункта в 11 часов 13 минут. Еще одно свидетельство уровня отработки задач по борьбе за живучесть подводной лодки!
Капитан-лейтенант И.С.Орлов (магнитофонная запись опроса): «Циркуляционный насос первого контура № 1 работал на малой скорости. Там было возгорание. Был доклад командира 4-го отсека инженера Махоты. Он доложил, что горит пусковая станция насоса № 1. Не знаю, каким методом, но он работал».
В рекомендациях проектанта, разработанных для составления «Руководства по боевому использованию технических средств», указано, что при пожаре в 7-м отсеке необходимо отключить два кабеля (десять жил) цепей управления и блокировки пусковой станции циркуляционного насоса первого контура № 1. Из-за отсутствия этого «Руководства» личный состав 4-го отсека не знал, что кабели нужно было отсоединить, и в процессе тренировок по борьбе за живучесть не отрабатывал такую операцию. Как только от пожара в 7-м отсеке были повреждены цепи управления обмоткой большой скорости, вышел из строя полупроводниковый выпрямительный мост пусковой станции, с искрообразованием и выбросом дыма. Насос после этого продолжал работать на малой скорости. Запись об этом в вахтенном журнале не соответствует действительности. Неверно отражено в нем и задымли-вание 4-го отсека.
Вахтенный журнал:
«11.22 – Надут 5-й отсек. Открыть 1-й и 2-й запоры. Нагрузить в 3-м СДС [33]. Прет (Так в тексте. – Д.Р.) дым от «Корунда». Обесточить «Корунд».
Пожар в кормовых отсеках продолжался, и последствия его стали ощущаться в центральном посту. Подводная лодка уже десять минут не имела хода, а управление рулями было потеряно. Однако система управления рулями «Корунд» по-прежнему находилась под электропитанием. И расплата за эту ошибку не заставила себя долго ждать – из-за короткого замыкания в 7-м отсеке стойка пульта «Корунд» загорелась. Личный состав подводной лодки был вынужден нагрузить стационарную дыхательную систему и включиться в аппараты ШДА, что значительно осложнило дальнейшую борьбу за живучесть корабля.
Вот как оценил действия личного состава в этот период начальник Главного управления Военно-морского флота по эксплуатации и ремонту вице-адмирал В.В.Зайцев в своем заключении на «Анализ действий личного состава…», выполненный группой специалистов Военно-морской академии им. Н.Г.Кузнецова под руководством вице-адмирала Е.Д.Чернова:
«В 11.22 в центральном посту произошло возгорание блока трансформаторов указателей положения рулей системы „Корунд“. 3-й отсек оказался загазованным, и дальнейшие действия по борьбе за живучесть подводной лодки главный командный пункт вынужден был осуществлять в средствах индивидуальной защиты. Центральный пост, зная обстановку, убедившись в выходе из строя управления рулями, обязан был дать команду обесточить „Корунд“. Однако этого сделано не было».
Следует сказать, что это был не единственный источник поступления дыма в 3-й отсек. Дымовые газы поступали в отсек и через трубопровод удаления углекислого газа, воздушный трубопровод системы дифферентовки подводной лодки, систему дистанционного управления арматурой воздуха высокого давления и сливной трубопровод системы гидравлики, которые не были перекрыты по сигналу аварийной тревоги, как того требуют статьи 89, 90 и 91 РБЖ-ПЛ-82. Дымовые газы из 7-го отсека поступали и во 2-й отсек по трубопроводу удаления углекислого газа и трубопроводу раздачи кислорода, которые также не были перекрыты. Личный состав 2-го отсека тоже был вынужден включиться в аппараты ШДА.
Мичман В.С.Каданцев (объяснительная записка): «Минут через 20 я спустился в трюм и осмотрел его. В районе носовой переборки по правому борту у клапанов воздушной системы дифферентовочной системы было сильное травление воздуха, и это место было все в черной копоти. Я понял, что травит воздух из 7-го отсека через раздавленные уравнительно-дифферентные цистерны № 3 и 4 и вырванные сальники клапанов 3-го отсека».
Каданцев не видел травления воздуха через «вырванные сальники клапанов 3-го отсека» системы дифферентовки, а лишь издалека «понял», что это так. На воздушных магистралях системы дифферентовки была применена арматура, рассчитанная на условное давление 100 кгс/см2, что практически исключает всякую возможность «вырыва сальников» клапанов при давлениях, бывших в 7-м отсеке во время аварии. Кроме того, на этих магистралях в 3-м отсеке установлены предохранительные клапаны, настроенные на давление 3,5 кгс/см2. При пожаре потеряли герметичность воздушные магистрали и в них начали поступать дымовые газы. При давлении в 7-м отсеке свыше 3,5 кгс/см2 сработали предохранительные клапаны, и дымовые газы начали поступать в 3-й отсек. Это травление дымовых газов через предохранительные клапаны и наблюдал мичман Каданцев. Следует добавить, что аварийные клапаны на воздушных магистралях установлены так, чтобы магистраль из аварийного отсека подходила под тарелку клапана. Это позволяет надежно отсечь магистраль от аварийного отсека даже при «вырванном сальнике» у клапана. Кроме того, у мичмана не было никаких оснований говорить о раздавленных уравнительно-дифферентных цистернах.

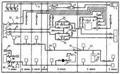
Схема поступления дымовых газов во 2-й и 3-й отсеки:
1 – резервный воздушный пульт продувания ЦГБ;
2 – клапан-переключатель; 3 – клапан управления продуванием ЦГБ;
4 – основной воздушный пульт продувания ЦГБ;
5 – трубопровод пневмоуправления клапанами продувания ЦГБ;
6 – клапаны продувания ЦГБ с электропневмоуправлением;
7 – перемычка ВВД № 4;
8 – кислородный коллектор;
9 – электролизер системы электрохимической регенерации воздуха;
10 – запорные клапаны кислородного трубопровода;
11 – кислородный трубопровод;
12 – раздатчики кислорода;
13 – запорные клапаны воздушного трубопровода дифферентовочной системы;
14 – аварийные клапаны разобщения воздушного трубопровода дифферентовочной системы;
15 – предохранительные клапаны; 16 – воздушный трубопровод дифферентовочной системы;
17 – уравнительно-дифферентная цистерна № 4;
18 – уравнительно-дифферентная цистерна № 3;
19 – буферная емкость углекислого газа;
20 – регулятор давления углекислого газа;
21 – углекис-лотный трубопровод системы электрохимической регенерации воздуха;
22 – аварийные клапаны разобщения углекислотного трубопровода;
23 – аппарат поглощения углекислого газа;
24 – сливной бак общесудовой системы гидравлики;
25 – сливной трубопровод общесудовой системы гидравлики;
26 – потребители общесудовой системы гидравлики;
27 – клапаны-переключатели на напорных трубопроводах общесудовой и рулевой систем гидравлики;
28 – гибкий металлический шланг;
29 – блок золотников и приборов рулевых устройств;
30 – запорные клапаны с дистанционным управлением на сливных трубопроводах общесудовой и рулевой систем гидравлики.
Поражает бездеятельность старшины команды трюмных. Видит место травления дымовых газов – и ничего не делает, чтобы выяснить причину и устранить это травление. А работы всего ничего – закрыть два клапана и тем самым отсечь воздушные магистрали от аварийного отсека, т е. сделать то, что нужно было сделать без приказания в первые минуты после объявления аварийной тревоги. Такова цена доклада: «3-й отсек к бою готов!»
33
СДС – корабельная стационарная дыхательная система. Обеспечивает воздухом для дыхания шланговые дыхательные аппараты (см. выше). Нагрузить систему СДС – значит подать в нее воздух из магистрали воздуха высокого либо среднего давления.