Большая Советская Энциклопедия (КО), стр. 456
Советские заводы освоили выпуск К. м. из твёрдых сплавов, стойкость которых к истиранию в 10—40 раз выше, чем у стальных К. м. Недостатком таких К. м. является большая погрешность при измерениях, особенно на больших размерах, что объясняется значительной разностью коэффициента линейного расширения твёрдого сплава, из которого изготовлены К. м., и материала изделия (обычно сталь). Возможно производство больших К. м. с измерительными поверхностями, армированными пластинами из твёрдого сплава.
Лит.: Кайнер Г. Б., Кулаков А. И., О притираемости доведённых поверхностей, «Измерительная техника»,1972, № 11.
Н. Н. Марков.

Концевые меры длины: а — прямоугольные плоскопараллельные; б — цилиндрические; в — блок плиток.
Концентрат
Концентра'т [новолат. concentratus — сосредоточенный, концентрированный, от лат. con (cum) — с, вместе и centrum — центр, средоточие] в горной промышленности, продукт обогащения полезных ископаемых, более пригодный для употребления или дальнейшей обработки, чем исходное сырьё. В большинстве случаев непосредственное использование добытой горной массы или её переработка (металлургическая, химическая и др.) экономически нецелесообразны, а иногда и технически невозможны. К. может иметь повышенное содержание ценного компонента (например, металла), пониженное количество примесей (например, железа и титана в стекольном песке) или необходимую крупность (например, сортированный антрацит).
Качество К. нормируется государственными стандартами или техническими условиями, определяющими содержание ценных компонентов, вредных примесей, влажность, крупность и др. Например, для горновой плавки на свинец К. должен содержать Pb>70%, SiO2 <2%, Cu<1,5%, Zn<2,5%, Fe<8%, а для шахтной плавки — Pb>30%, Cu<4%, Zn<12%.
Различают первичные (грубые, черновые) К., подвергаемые дальнейшему обогащению, коллективные К., содержащие несколько ценных компонентов, и конечные К. В большинстве случаев К. являются сырьём для дальнейших технологических процессов — металлургических, химических и др. См. также Доводка .
Концентратор
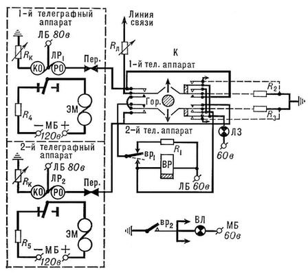
Концентра'тор телеграфный, коммутационное устройство для уменьшения числа телеграфных аппаратов на телеграфной станции по сравнению с числом линий связи, подведённых к ней. Различают К. ручного обслуживания и автоматические. Они применяются на малозагруженных линиях, по которым обмен не превышает 30—80 телеграмм в сутки (см. Обмен телеграфный ). Основным элементом простейшего К. является ключ, ручка которого может принимать 3 положения: горизонтальное — положение покоя, верхнее — подключение 1-го телеграфного аппарата, и нижнее — подключение 2-го телеграфного аппарата к линии связи. Число ключей в К. равно числу линий связи. С одной стороны к каждому ключу подводится своя линия связи, с другой (ко всем ключам К.) — два телеграфных аппарата для приёма и передачи телеграмм по подведённым линиям. Заметив сигнал вызова с городского отделения связи, телеграфист центрального телеграфа переводит ручку ключа, находящегося под загоревшейся вызывной лампой, например, в верхнее положение (включение 1-го телеграфного аппарата). При поступлении вызова с другого городского отделения связи во время работы 1-го аппарата телеграфист переводит ручку соответствующего ключа в нижнее положение (включение 2-го телеграфного аппарата). По окончании передачи или приёма телеграмм ключи К. переводят в горизонтальное положение покоя.
В. В. Новиков.

Схема телеграфного концентратора: ЛР — линейное реле; КО — компенсационная обмотка реле; РО — рабочая обмотка реле; ЛБ — линейная батарея; МБ — местная батарея; Пер. — передатчик; ЭМ — электромагнит; К — ключ; ВР — вызывное реле; ВЛ — сигнальная вызывная лампа; ЛЗ — сигнальная лампа занятости; вp1 — контакт в цепи BP; вр2 — контакт в цепи Вл ; R1 , R2 , R3 , R4 , R5 , Rк , Rл — резисторы, ограничивающие токи в соответствующих цепях; Гор. — горизонтальное (среднее) положение ручки ключа К.
Концентратор акустический
Концентра'тор акусти'ческий, устройство для увеличения интенсивности звука . Известны фокусирующие и волноводные К. а.
Фокусирующие К. а. выполняются обычно либо в виде зеркальных систем, либо в виде так называемых фокусирующих ультразвуковых излучателей сферической или цилиндрической формы. Последние изготовляются чаще всего из пьезоэлектрической керамики и колеблются на основной резонансной частоте по толщине. Применяются также цилиндрические магнитострикционные излучатели. Фокусирующие К. а. применяются как в лабораторной практике, так и в промышленности, главным образом в установках технологического применения ультразвука : ультразвуковой очистки, диспергирования, получения аэрозолей и др. В фокальном пятне фокусирующих К. а. собирается до 90% всей излучаемой звуковой энергии. Т. к. для хорошего фокусирования необходимо, чтобы размеры К. а. были велики по сравнению с длиной волны, то этот тип К. а. применяется главным образом в области высоких ультразвуковых (105 гц и выше) частот. С их помощью получают интенсивности 103 — 104 вт/см2 .
Волноводный К. а. (иногда называют механическим трансформатором) представляет собой отрезок неоднородного (сужающегося) волновода (см. Волновод акустический ), концентрация энергии в котором происходит в результате уменьшения сечения. Широкое распространение получили резонансные волноводные К. а. в виде металлических стержней полуволновой длины с сечением, изменяющимся плавно по определённому закону или скачками. Такие К. а. могут давать усиление по амплитуде в 10—15 раз и позволяют получить в области частот ~ 104 гц амплитуды колебаний до 50 мкм. Применяются в ультразвуковых станках для механической обработки, в установках ультразвуковой сварки, ультразвуковых хирургических инструментах и т. д.
Лит.: Ультразвуковое резание, М., 1962, гл. 3; Розенберг Л. Д., Фокусирующие излучатели ультразвука, в кн.: Источники мощного ультразвука, М., 1967 (Физика и техника мощного ультразвука, [кн. 1]); Матаушек И., Ультразвуковая техника, пер. с нем., М., 1962, гл. 5.
Под ред. И. П. Голяминой.

Рис. 1. Схема фокусирующего сферического излучателя из пьезокерамики, колеблющегося по толщине.

Рис. 2. Волноводные резонансные акустические концентраторы: 1 — конический, 2 — экспоненциальный, 3 — ступенчатый, x — распределение амплитуды колебаний.